发布时间:2019-08-21 16:11:32 |来源:中国知网
0概述
随着现代建筑业对混凝土质量要求的不断提高,老式搅拌站已经无法满足工程要求,所以在国内市场上出现很多混凝土搅拌站生产厂家,搅拌站的种类也各种各样。
在混凝土生产过程中,物料的计量精度是保证混凝土质量的关键,在各种计量方式中,采用仪表作为独立的计量设备是广为采用的办法。由于混凝土的生产环境比较恶劣,所以在设计配料仪表时必须针对环境的特殊性,才能使仪表有实用价值。一般情况下(特别是在临时建立的工地上)供电电源没有零线,即使有零线,有时也不用,所以本仪表的供电源设计为A3C80V。另外,仪表和大功率的动力设直接使用相同的电源,电源的干扰很大,所以仪表应能有较强的抗干扰能力,同时,为了简化控制电路,仪表应直接驱动AC380V的交流接触器。为了提高配料精度,采用高精度的灯D转换芯片是必须的,本仪表采用DA公司(sAlalogeDvices)的24b刀D转换芯片,该芯片转换速度快,精度高,稳定性好,由于其内部含有可编程的信号放大器,所以可以直接和称重传感器连接,简化外围电路。
智能称重配料显示仪表内部主要包含单片机控制电路、RS232通信电路、模数转换电路、输人输出电路、电源电路和键盘显示电路等。
智能称重配料仪表以微机作为控制系统的核心,可以保证系统在高效、快速的情况下工作,精度高,稳定性好,由于其内部含有可编程的信号放大器AD77or,所以可以直接和称重传感器连接,电路简单,成本低。目前智能称重配料仪表在混凝土搅拌站中占有重要作用,应用前景十分广泛。
1智能称孟配料仪表的功能
1.1称皿配料仪表的功能
该仪表具有对混凝土进行自动配料的功能。
通过程序控制继电器的相应阀门,使一种物料落入称重盘,称重传感器将相应的压力信号送至AD7710芯片,
经模数转换后,由8279芯片控制显示电路显示相应数值,当该种物料的重量与程序预设的值相符时(要考虑空中落差),开始下一种物料的配比。在配料过程中采用累加计量的方法,当物料配比达到要求后就可以放搅拌机进行搅拌。该智能称重配料仪表能实现四种原料的累加计量功能。
1.2主要技术指标
电源:380VAC50ZH;湿度:卯%湿度(无凝结);显示范围:12b(6b重量、6b配方);工作温度:一or一40℃;灵敏度:0一30vm;显示分度:l,2,5,or,20,50,l加,2X();采样速度:2X()次/s;接口:输人电压小于24V,开关量输出电流小于5加mA;最大量程:印侧刃;传感器输出为20mV。
1.3流程
该智能称重配料仪表工作流程示意图如图1所示。

2硬件电路设计以
MCS51单片微型计算机为控制核心,设计一个多功能、多用途的智能称重配料显示仪表。在单片机控制电路中,应用A慨l公司生产的A铭9C52”ash单片机完成对各部分的实时控制,x5以5芯片用于实现对系统电源监视同时提供看门狗定时器功能,其外部复位电路为整个系统提供上电复位操作;通过控制8279的相应引脚,完成键盘扫描、信息显示;同时为了提升系统的存储空间,扩展了外部RAM和ORM。
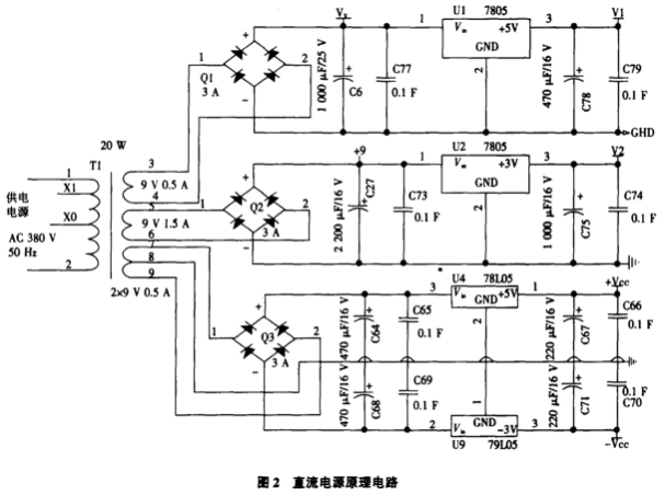
在电源电路中,根据系统设计需要,将50zH交流电经变压器降压、整流、滤波以及稳压操作,可提供3路独立的直流电源,分别作为控制电源、数字电源和传感器电源(为正负电源),以实现对各电路的驱动。电源电路的原理如图2所示。

在模数转换电路中,由电阻应变式传感器传来的信号经AD7710芯片完成模数转换,在硬件设计过程中要注意该部分使用独立的十SV电源,相应引脚连接要注意去祸问题。在通信电路中,我们利用M尤心32
完成单片机与外设的通信连接,该芯片使用单一+SV电源供电,完成RS.232电平与1皿J电平的转换,这是整个通信部分的核心,同时要采用光电隔离装置实现对干扰信号的隔离。硬件电路设计中利用74H5C74和74HC公巧芯片控制U州2003和护11`巧21完成输人输出操作,键盘部分采用2x3键盘矩阵,显示部分采用共阳极接法,配合8279实现按键功能及信息显示。称重配料仪表的硬件电路原理框图如图3所示。

3称孟配料仪表的软件电路设计
本系统软件主要完成模数转换、键盘操作、自动配料、比D显示等功能。系统软件主要由主程序、键盘控制子程序、模数转换子程序、自动配料子程序、标定(比例关系)子程序(在按键分析子程序中)、参数设置子程序(在按键分析子程序中)等组成。
主程序流程图如图4所示:

其中,1号任务为8279显示区数据刷新;2号任务为对DA77or写控制字;3号任务为显示电压信号值;4号任务为读A7D710子程序;5号任务为灯数值处理;6号任务为按键分析子程序。通过软件设计,可提高配料的精度,实现故障的自动报警、信息的自动保存、多种配料控制方式等功能。
4结论
通过对所设计的智能称重配料显示仪表进行试验测试和实际应用分析,得到如下几点结论:(l)通过SR一232与代机之间的通信,构成了可以完成自动配料功能的配料仪表。
(2)采用DA公司的24b刀D转换芯片,转换速度快,精度高,稳定性好,由于其内部含有可编程的信号放大器,所以可以直接和称重传感器连接,在硬件上简化了外围电路。
(3)通过软件设计,加强了配料精度的控制,实现了故障自动报警、信息自动保存、多种配料控制方式等功能。
(4)该称重配料仪表能实现四种原料(根据需要可调节)的累加计量功能。
摘于中国知网,如有侵权请联系删除